| Vorheriges Thema anzeigen :: Nächstes Thema anzeigen |
| Autor |
Nachricht |
 Karpatenfuchs


Mit dabei seit Mitte 2007 Wohnort: österreich /willendorf gewerbepark 6 Status: Verschollen
...und hat diesen Thread vor 3786 Tagen gestartet!
| Fahrzeuge 1. 130 defender 300tdi 2. discovery 2 td5 aut.2002 3. einige range rover P38 4,6 4. freelander 2.0 TD4 5. Aprilia Tuareg Wind 125 Bj. 89 |
|
Verfasst am: 30.09.2015 17:46:18 Titel: drehzahlmesser Y61 3.0 diesel |
|
|
Servus !!
kann mir wer von euch sagen wohin oder woher das 3 polige kabel geht/kommt das den Drehzahlmesser mit den nötigen Infos von der Kurbelwelle versorgen.
der geber sitz glaube ich hinten am schwung.
ich kann ums verrecken das kabel/stecker nicht mehr finden.
kann sein das das kabel ein teil des einspritzungskabelbaum ist ??
DEN kabelbaum gibt es bei unserem Auto ja ""leider"" nicht mehr ,nur mehr die kabel die für Zündung, starter,lima und so zuständig sind. alles was mit der dieseleinspritzung zu tun hat ist ja rausgeflogen.
ich habe leider keinen Schaltplan für das Auto und konnte im WWW auch noch keinen passenden finden.
Baujahr wäre ein 2003.
gruss ,michi | _________________
 |
|
|
| Nach oben |
|
 |
 Abenteurer


Mit dabei seit Mitte 2008 Wohnort: Hochborn Status: Offline
| Fahrzeuge 1. MAN G90, Nissan Y61, div. Suzukis, Subaru WRX |
|
Verfasst am: 30.09.2015 20:17:21 Titel: |
|
|
Den Stecker den du suchst, hing am Motorkabelbaum.
Vom Steuergerät geht ein Stecker an den Fahrzeug-Kabelbaum. Von da aus an den Drehzahlmesser.
Müsste gelb schwarz sein.
Der Drehzahlmesser möchte 3 Pulse pro Umdrehung haben.
5V | _________________ Owner of the "Bastelbudenfred" |
|
|
| Nach oben |
|
 |
 Abenteurer


Mit dabei seit Mitte 2008 Wohnort: Hochborn Status: Offline
| Fahrzeuge 1. MAN G90, Nissan Y61, div. Suzukis, Subaru WRX |
|
Verfasst am: 30.09.2015 20:20:58 Titel: |
|
|
|
|
| Nach oben |
|
 |
 Abenteurer


Mit dabei seit Mitte 2010 Status: Urlaub
| Fahrzeuge 1. 88er W160 SD33T 2. Defender 130 |
|
Verfasst am: 30.09.2015 20:52:38 Titel: |
|
|
| Ich häng mich mal dran ....wie wird das drehzahlsignal beim 2,8 erzeugt und wo sitzt der Sensor ? | |
|
|
| Nach oben |
|
 |
 Abenteurer


Mit dabei seit Mitte 2008 Wohnort: Hochborn Status: Offline
| Fahrzeuge 1. MAN G90, Nissan Y61, div. Suzukis, Subaru WRX |
|
Verfasst am: 30.09.2015 20:55:27 Titel: |
|
|
Beim den letzten sitzt er unter dem Blech der Zahnriemenabdeckung.
Das Einspritzpumpenrad wird abgetastet und hat 6 Löcher.
Die ersten Drehzahlmesser wurden von der Lichtmaschine klemme W versorgt.
Beim mit 2,8l Motor kommt das Signal von der Einspritzpumpe. | _________________ Owner of the "Bastelbudenfred" |
|
|
| Nach oben |
|
 |
 Karpatenfuchs


Mit dabei seit Mitte 2007 Wohnort: österreich /willendorf gewerbepark 6 Status: Verschollen
...und hat diesen Thread vor 3786 Tagen gestartet!
| Fahrzeuge 1. 130 defender 300tdi 2. discovery 2 td5 aut.2002 3. einige range rover P38 4,6 4. freelander 2.0 TD4 5. Aprilia Tuareg Wind 125 Bj. 89 |
|
Verfasst am: 30.09.2015 21:07:06 Titel: |
|
|
Servus !!
super , danke !!!
na dann suchen wir mal den stecker der an der alten ECU hing und dann werden wir wohl ein bisserl basteln müssen.
die 5 Volt werden wir uns einfach von der neuen bosch ECU ""borgen"".
gruss ,michi | _________________
 |
|
|
| Nach oben |
|
 |
 Karpatenfuchs


Mit dabei seit Mitte 2007 Wohnort: österreich /willendorf gewerbepark 6 Status: Verschollen
...und hat diesen Thread vor 3786 Tagen gestartet!
| Fahrzeuge 1. 130 defender 300tdi 2. discovery 2 td5 aut.2002 3. einige range rover P38 4,6 4. freelander 2.0 TD4 5. Aprilia Tuareg Wind 125 Bj. 89 |
|
Verfasst am: 01.10.2015 11:58:59 Titel: |
|
|
Servus !!
der Schaltplan ist super und auch der gleiche den wir uns jetzt noch aus dem netz runtergeladen haben.
gleich das ganze manuel für den .
NUR passt der Schaltplan soooo gar nicht mit unserem Auto zusammen.
der Tacho sieht anders aus ,die kabelfarben passen nicht und überhaupt
unser kurbelwellensensor hat 3 kabel ,der am Schaltplan nur 2.
die kabelfarben passen auch nicht
die stecker am Tacho hinten passen gar nicht mit unserem Tacho zusammen.
gibt es da mehrere Ausführungen ???
wir haben einen Y 61 ,3.0 schalter
JN1TESY6100125317
sollte ein bj. 2003 oder 2002 sein.
WAS stimmt da nicht zusammen ??
gibt es vom Y 61 eine ""Facelift!! Ausführung ??
gruss ,michi | _________________
 |
|
|
| Nach oben |
|
 |
 Abenteurer


Mit dabei seit Mitte 2008 Wohnort: Hochborn Status: Offline
| Fahrzeuge 1. MAN G90, Nissan Y61, div. Suzukis, Subaru WRX |
|
Verfasst am: 01.10.2015 16:44:58 Titel: |
|
|
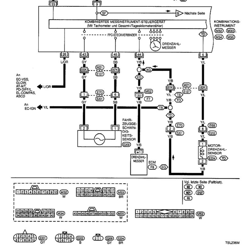
Hast du mal die Leiterplatte am Drehzahlmesser verfolgt?
So habe ich damals ohne Schaltplan das richtige Kabel gefunden.
Hab schnell noch bei den anderen Modellen geschaut.
TB45 TB42 RD28 und ZD30 haben alle die gleiche Kabelfarbe.
Die Ader ist gelb und hat einen schwarzen strich. | _________________ Owner of the "Bastelbudenfred" |
|
|
| Nach oben |
|
 |
 Karpatenfuchs


Mit dabei seit Mitte 2007 Wohnort: österreich /willendorf gewerbepark 6 Status: Verschollen
...und hat diesen Thread vor 3786 Tagen gestartet!
| Fahrzeuge 1. 130 defender 300tdi 2. discovery 2 td5 aut.2002 3. einige range rover P38 4,6 4. freelander 2.0 TD4 5. Aprilia Tuareg Wind 125 Bj. 89 |
|
Verfasst am: 04.10.2015 14:04:17 Titel: |
|
|
Servus !!
ich habe jetzt auch von einer Nissan werkstätte den Schaltplan bekommen ,ich genau das gleiche.
im werkstättenhandbuch ich ein andere Tacho drinnen als den den wir im Auto haben.
die steckerbelegungen passen nicht zusammen / auch die anordung nicht.
kabelfarben auch nicht.
sehr komisch die geschichte.
jetzt können wir eh nur mehr alles selber raussuchen und neu verkabeln.
was ich nicht verstehe :
der geber an der KW hat DREI kabel ,in allen schaltplänen sind aber nur ZWEI kabel drinnen ??????
gruss ,michi | _________________
 |
|
|
| Nach oben |
|
 |
 Offroader

Mit dabei seit Anfang 2015 Status: Verschollen
| |
|
Verfasst am: 05.10.2015 21:31:00 Titel: |
|
|
Hallo Michi,
ich persönlich glaube nicht, dass der DZM direkt mit dem Sensor verbunden war. Beim weiß ich es nicht, aber bei meinem Opelwagen kommt das Signal aus der ECU. Ist ein freqenzmodielertes Rechtecksignal mit 50% Tastverhältnis.
Gruß René | _________________ Unter Druck wird alles besser |
|
|
| Nach oben |
|
 |
 Karpatenfuchs


Mit dabei seit Mitte 2007 Wohnort: österreich /willendorf gewerbepark 6 Status: Verschollen
...und hat diesen Thread vor 3786 Tagen gestartet!
| Fahrzeuge 1. 130 defender 300tdi 2. discovery 2 td5 aut.2002 3. einige range rover P38 4,6 4. freelander 2.0 TD4 5. Aprilia Tuareg Wind 125 Bj. 89 |
|
Verfasst am: 05.10.2015 22:28:32 Titel: |
|
|
Servus !!
das kabel das vom geben kommt GING eh in die ECU ....
DIE haben wir nur leider nicht mehr
jetzt stellt sich die frage :
kann ich den Drehzahlmesser direkt mit dem geber verbinden ???
die 5 Volt für den geber könnten wir uns aus der BMW ecu borgen.
ist das Signal das aus der Nissan ECU kam ident mit dem das REIN ging ??
wir haben mit dem neuem kabelbaum für den BMW Motor auch einen Adapter bekommen um den orig. Nissan geben auf den BMW schung zu bekommen aber leider KEINE Infos WIE wir das teil dann verkabeln sollen.
auf nachfrage war bis jetzt keine antwort zu erhalten.
gruss ,michi | _________________
 |
|
|
| Nach oben |
|
 |
|